Offipalsta.COM  

Palaa takaisin   Offipalsta.COM > Off-Road > Maasturiprojektit
Rekisteröidy Offiblogit Yhteisö Kalenteri Viestit tänään Haku

Maasturiprojektit Osio on tarkoitettu etenkin pidempiaikaisten projektien seuraamiseen. Tämä on oikea paikka oman auton esittelyyn.

Vastaus
 
Työkalut Etsi tästä viestiketjusta Näkymä
  #26  
Vanha 15.12.2009, 16:44
lepoantti lepoantti ei ole kirjautuneena
Arvostettu jäsen
 
Rekisteröitynyt: 27.01.05
Sijainti: Sawo, Leppävirta
Viestit: 2.724
Perusasetus

Lainaus:
Alkuperäinen kirjoittaja -MaTTi- Näytä viesti
Saa sen poistaa ihan lain mukaan (LmP 779/1998):
mutta mutta....tätä pykälää tulkitaan ihan miten sattuu vaikka tossa ihan selvästi lukee että saa poistaa ja saa lisätä säätöventtiilin jos se ei ole ajon aikana säädettävissä!!!

itse olen muutamaan kertaan vääntänyt tästä kohdasta konttorilla kohtalaisen ankarasti, näyttänyt kyseisen asetuksen ja yhdessä katsureitten kanssa sitä on luettu. tulkinta on ollut se että kun auton suunnittelija on sinne laittanut kuorman mukaan säätyvän venttiilin niin sitä ei saa poistaa, jarrujärjestelmän syvin olemus kuulemma muuttuu jos esim. hiluxista poistaa em. osan!!!!

ja vaikka asetuksessa lukee että saa poistaa niin siitä huolimatta siinä lukee että ei saa poistaa!!!! vaikka kuinka koitin selittää ja näytin takajarrupiirissä olevaa säädettävää venttiiliä niin orkkista ei saa poistaa. eli ennenkuin poistat niin varmista asia.
Vastaa lainaten
  #27  
Vanha 15.12.2009, 18:37
-MaTTi-:n Avatar
-MaTTi- -MaTTi- ei ole kirjautuneena
Guru
 
Rekisteröitynyt: 27.07.04
Sijainti: Jokela, Finland.
Viestit: 11.114
Perusasetus

Lainaus:
Alkuperäinen kirjoittaja lepoantti Näytä viesti
mutta mutta....tätä pykälää tulkitaan ihan miten sattuu vaikka tossa ihan selvästi lukee että saa poistaa ja saa lisätä säätöventtiilin jos se ei ole ajon aikana säädettävissä!!!

itse olen muutamaan kertaan vääntänyt tästä kohdasta konttorilla kohtalaisen ankarasti, näyttänyt kyseisen asetuksen ja yhdessä katsureitten kanssa sitä on luettu. tulkinta on ollut se että kun auton suunnittelija on sinne laittanut kuorman mukaan säätyvän venttiilin niin sitä ei saa poistaa, jarrujärjestelmän syvin olemus kuulemma muuttuu jos esim. hiluxista poistaa em. osan!!!!

ja vaikka asetuksessa lukee että saa poistaa niin siitä huolimatta siinä lukee että ei saa poistaa!!!! vaikka kuinka koitin selittää ja näytin takajarrupiirissä olevaa säädettävää venttiiliä niin orkkista ei saa poistaa. eli ennenkuin poistat niin varmista asia.
Outoa touhua Savossa. Tokihan tuo teksti lähti sanamuodolla: ...saadaan hyväksyä auton jarrujen vaihtaminen... Eli jos et oo vaihtanu yhtään jarruosaa, silloin voitaisiin ahtaasti tulkita ettei jarruvenaa saisi poistaa, mutta muutettujen jarrujen kohdalla pitää ehdottomasti sallia!
Vastaa lainaten
  #28  
Vanha 15.12.2009, 19:01
Pete:n Avatar
Pete Pete ei ole kirjautuneena
Veteraani+
 
Rekisteröitynyt: 29.03.05
Sijainti: Sipoo, Suomi
Viestit: 1.674
Perusasetus

Ja mulle käskivät konttorilla laittaa säätimen kun oli jarrut niin takapainoiset. Uusintanäytoöllä käskivät sitten hakemaan muutosluvat kun oli säädim lisätty autoon missä sitä ei alunperin ole ollut..
Vastaa lainaten
  #29  
Vanha 15.12.2009, 20:25
lepoantti lepoantti ei ole kirjautuneena
Arvostettu jäsen
 
Rekisteröitynyt: 27.01.05
Sijainti: Sawo, Leppävirta
Viestit: 2.724
Perusasetus

Lainaus:
Alkuperäinen kirjoittaja -MaTTi- Näytä viesti
Outoa touhua Savossa. Tokihan tuo teksti lähti sanamuodolla: ...saadaan hyväksyä auton jarrujen vaihtaminen... Eli jos et oo vaihtanu yhtään jarruosaa, silloin voitaisiin ahtaasti tulkita ettei jarruvenaa saisi poistaa, mutta muutettujen jarrujen kohdalla pitää ehdottomasti sallia!
juu, kyllä taakse tuli levyjarrut ja niiden turvallisen ja oikean toiminnan takaamikseksi laitoin takalinjaan propotionalvalven ja olisin halunnut poistaa orkkis kuormaventtiilin!!

siksi laitoin tähän mikjussin topicciin tapauksen esimeksiksi että vaikka kuinka asetuksia lukee ja koittaa ymmärtää niin lopullinen tulkinta tehdään konttorilla, ja vaikka se olisi aivan eri kuin itse asetus niin silti se on paikallinen "laki". ylenmääräinen vastaanväittäminen tuottaa sitten lisää vikoja ja korjauskehoituksia!!
Vastaa lainaten
  #30  
Vanha 15.12.2009, 20:57
mikjus:n Avatar
mikjus mikjus ei ole kirjautuneena
Moderator
 
Rekisteröitynyt: 10.01.03
Sijainti: Lahti, Finland.
Viestit: 5.965
Perusasetus

Lainaus:
Alkuperäinen kirjoittaja Urbancityboy Näytä viesti
Oliko minkä hintainen tuo vahvistettu paketti?

Itse tarvitsisin 2X pelkän kytkinlevyn & painelaakerin sekä HJ61:seen että BJ 40:seen, mistä kannattaisi ottaa ja onkohan isoja hinnan eroja?
Oisko ollu jotain 300-350e kaikkineen mut toi meni jotenkin tullin ohi ja tuli suoraan postiin.
Vastaa lainaten
  #31  
Vanha 16.12.2009, 20:55
mikjus:n Avatar
mikjus mikjus ei ole kirjautuneena
Moderator
 
Rekisteröitynyt: 10.01.03
Sijainti: Lahti, Finland.
Viestit: 5.965
Perusasetus

Siinä se paluulinjan haaroitus. Kaippa tää sitten toimii.

Vastaa lainaten
  #32  
Vanha 16.12.2009, 22:10
JV73 JV73 ei ole kirjautuneena
Veteraani
 
Rekisteröitynyt: 06.11.05
Sijainti: Ulvila, Finland.
Viestit: 1.249
Perusasetus

Mulla on BJ:ssä 12ht ja PA linja haaroitettu samalla tavalla, hyvin pelaa. mites käsijarrun toteutus?
__________________
WWW.RASKAS.FI
Vastaa lainaten
  #33  
Vanha 16.12.2009, 23:04
mikjus:n Avatar
mikjus mikjus ei ole kirjautuneena
Moderator
 
Rekisteröitynyt: 10.01.03
Sijainti: Lahti, Finland.
Viestit: 5.965
Perusasetus

Lainaus:
Alkuperäinen kirjoittaja JV73 Näytä viesti
Mulla on BJ:ssä 12ht ja PA linja haaroitettu samalla tavalla, hyvin pelaa. mites käsijarrun toteutus?
Levykässäri jakolaatikon perään. Nyt houkuttas tehdä jollain vahvemmalla mekaanisella satulalla kuin wilwood mutta mikä olis tarpeeks pieni. Hitto kun näitä pitäs tehdä vielä kaksi kun berttaankin on uus laatikkopaketti tulossa tulevaisuudessa.
Vastaa lainaten
  #34  
Vanha 17.12.2009, 05:54
SuurSyömäri:n Avatar
SuurSyömäri SuurSyömäri ei ole kirjautuneena
Arvostettu jäsen
 
Rekisteröitynyt: 19.11.03
Sijainti: Oulu
Viestit: 2.619
Perusasetus

Hienoa!

Sun pitunen ukko joutuu olemaan 60:sen peräloosissa kaksinkerroin niillä nukkumalavereilla. 160 cm tyypillä on ihan lokosat olot. son niin lyhy se peräloossi takalunkasta etupenkeille asti.

__________________
X--------------?---------------X--------------?---------------X

Videoita -> http://www.youtube.com/user/SuurJuomari
Vastaa lainaten
  #35  
Vanha 17.12.2009, 06:36
A-P A-P ei ole kirjautuneena
Veteraani+++
 
Rekisteröitynyt: 08.03.04
Sijainti: Rehakka, ei enää niin vapaassa Janakkalassa..
Viestit: 2.497
Perusasetus

Lainaus:
Alkuperäinen kirjoittaja SuurSyömäri Näytä viesti
Sun pitunen ukko joutuu olemaan 60:sen peräloosissa kaksinkerroin niillä nukkumalavereilla. 160 cm tyypillä on ihan lokosat olot. son niin lyhy se peräloossi takalunkasta etupenkeille asti.
Häh?Kyllä useamman yön kokemuksella voin kertoa sopivani hyvinkin suorana pötköttämään vaikka olenkin metri ja kahdeksankymmentä tasan. Takapenkkikippurassa ei koko ruoto sovi oikenemaan, mutta oikein jos nukuttaa, niin...
__________________
A-P
*Muovi on saatanasta*
KAIKKI ihmiset ovat mölöjä, kunnes toisin todistavat.
Vastaa lainaten
  #36  
Vanha 17.12.2009, 08:46
Heikki L:n Avatar
Heikki L Heikki L ei ole kirjautuneena
Arvostettu jäsen
 
Rekisteröitynyt: 22.09.04
Sijainti: pornainen, Finland.
Viestit: 2.692
Perusasetus

Miten ootte onnistunu kutistamaan hj:nne? Itte olen pari senttiä vajaa 190 hyvin mahtunu nukkuun suorassa kun pistäny takapenkin kasaan ja etupenkin selkänojan pystyyn.
Joka juhannus testattu
Vastaa lainaten
  #37  
Vanha 18.12.2009, 16:02
Lanttola Lanttola ei ole kirjautuneena
Aktiivijäsen
 
Rekisteröitynyt: 13.07.05
Sijainti: Tuuri, Finland.
Viestit: 139
Perusasetus

Kyllä mullakin on tasan 200cm tuo takaosan lattian pituus eikä tartte vielä polvet suussa ajaa.
Vastaa lainaten
  #38  
Vanha 18.12.2009, 22:01
mikjus:n Avatar
mikjus mikjus ei ole kirjautuneena
Moderator
 
Rekisteröitynyt: 10.01.03
Sijainti: Lahti, Finland.
Viestit: 5.965
Perusasetus

Sähköt on perkele ihan hukassa. Kaikki pitäs muka olla paikallaan paitsi taakse menevät johtosarjat. Ainoa mitä toimii on töötti, valot, mittarin valot, oven katkaisin(vinkuu jos ovi auki ja valot päällä) ja hätävilkulla vilkkuu vaan apparin puolen vilkku ja merkkivalo mittaristossa. Avaimesta ei tapahdu mitään eikä siihen mihinkään nastaan tule sähköä. Sulakerasian vieressä on kaksi circuit breakeria? joissa toisessa lukee power? no siihen ei tuu kun pari volttia. Ei ymmärrä??? Tarvii jostain hj-61 sähkökaaviota mut tuskin siitäkään mitään tajuu. Mitä esim. ne solenoidit on apparin etulokarin päällä? Kapusin auton alle ja annoin herätteelle virtaa niin pamahti heti kone tulille mut onneks sammu parin sekan päästä ei nimittäin ois ollu mitään hajua miten ton ois saanu sammutettua?
Vastaa lainaten
  #39  
Vanha 18.12.2009, 22:09
Kartse1 Kartse1 ei ole kirjautuneena
Veteraani
 
Rekisteröitynyt: 09.07.06
Sijainti: Ylöjärven Kuru, Finland.
Viestit: 1.070
Perusasetus

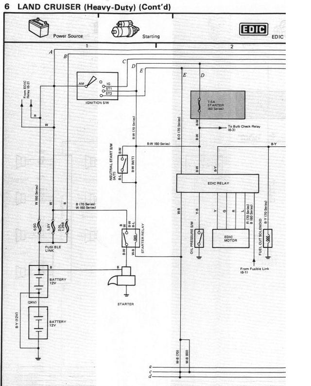
Tuolta mun profiilista löytyy muutama kaavio. Ne vaan ikävästi pienenee tänne laitettaessa...
Kokonainen korjauskäsikirja löytyy kyllä a.o. linkistä, sieltä nämä munkin kaaviot on kotoisin.

http://forums.bauchan.org/portal/downloads.php
Vastaa lainaten
  #40  
Vanha 18.12.2009, 22:24
Jeeper:n Avatar
Jeeper Jeeper ei ole kirjautuneena
Sankari
 
Rekisteröitynyt: 14.01.03
Sijainti: PäHäMa/FJDC
Viestit: 4.128
Perusasetus

onko laturin ja akun väliset piuhat kiinni? aika monessa vekottimessa virta virtalukolle tulee laturilta.....
Vastaa lainaten
  #41  
Vanha 19.12.2009, 00:31
mikjus:n Avatar
mikjus mikjus ei ole kirjautuneena
Moderator
 
Rekisteröitynyt: 10.01.03
Sijainti: Lahti, Finland.
Viestit: 5.965
Perusasetus

Lainaus:
Alkuperäinen kirjoittaja Jeeper Näytä viesti
onko laturin ja akun väliset piuhat kiinni? aika monessa vekottimessa virta virtalukolle tulee laturilta.....
Joo ainakin olin mittaavinani että laturille menevällä piuhalla oli jännite. Huomenna jatkuu mittailut ja ihmettely.
Vastaa lainaten
  #42  
Vanha 19.12.2009, 09:05
sami_k:n Avatar
sami_k sami_k ei ole kirjautuneena
Veteraani
 
Rekisteröitynyt: 11.04.06
Sijainti: salo, Finland.
Viestit: 1.245
Perusasetus

Lainaus:
Alkuperäinen kirjoittaja mikjus Näytä viesti
Sähköt on perkele ihan hukassa. Kaikki pitäs muka olla paikallaan paitsi taakse menevät johtosarjat. Ainoa mitä toimii on töötti, valot, mittarin valot, oven katkaisin(vinkuu jos ovi auki ja valot päällä) ja hätävilkulla vilkkuu vaan apparin puolen vilkku ja merkkivalo mittaristossa. Avaimesta ei tapahdu mitään eikä siihen mihinkään nastaan tule sähköä. Sulakerasian vieressä on kaksi circuit breakeria? joissa toisessa lukee power? no siihen ei tuu kun pari volttia. Ei ymmärrä??? Tarvii jostain hj-61 sähkökaaviota mut tuskin siitäkään mitään tajuu. Mitä esim. ne solenoidit on apparin etulokarin päällä? Kapusin auton alle ja annoin herätteelle virtaa niin pamahti heti kone tulille mut onneks sammu parin sekan päästä ei nimittäin ois ollu mitään hajua miten ton ois saanu sammutettua?
hehkun solenoidi on muistaakseni siinä apparin lokarin päällä
Vastaa lainaten
  #43  
Vanha 19.12.2009, 12:41
tdi:n Avatar
tdi tdi ei ole kirjautuneena
Veteraani++
 
Rekisteröitynyt: 16.03.09
Sijainti: Kotipaikka
Viestit: 1.793
Perusasetus

sammuu siitä imusarjan läpästä tai pumpussa sellanen vipu.
Vastaa lainaten
  #44  
Vanha 19.12.2009, 13:23
mikjus:n Avatar
mikjus mikjus ei ole kirjautuneena
Moderator
 
Rekisteröitynyt: 10.01.03
Sijainti: Lahti, Finland.
Viestit: 5.965
Perusasetus

Jeps taas testailtu mut ei oikeen mitään tolkkua tullut. En ymmärrä mikä olisi niin kriittinen komponentti ettei virtalukolle tulisi virtaa. No taidan luovuttaa ja ruveta näpertelemään muita juttuja autosta.
Vastaa lainaten
  #45  
Vanha 19.12.2009, 13:36
Tojo4wd:n Avatar
Tojo4wd Tojo4wd ei ole kirjautuneena
Veteraani+++
 
Rekisteröitynyt: 04.07.03
Sijainti: Pirkanmaa/AKAA, Finland.
Viestit: 2.202
Perusasetus

Oletko kattonut ne akun plusnavalta lähtevät ohuemmat piuhat olikos niissä muistaakseni jonkunmoiset sulakkeet.
__________________
#################
Tää on ihan helpporeitti.
#################
Vastaa lainaten
  #46  
Vanha 19.12.2009, 13:40
Kartse1 Kartse1 ei ole kirjautuneena
Veteraani
 
Rekisteröitynyt: 09.07.06
Sijainti: Ylöjärven Kuru, Finland.
Viestit: 1.070
Perusasetus

Akun ja virtalukon välillä ei ole muuta kuin noita johtosulakkeita (Fusible link).
Jos ne on ehjät, niin sit ei auta kuin tutkia liitos kerrallaan.
Neula on hyvä apuväline painaa johdon eristeen läpi tai liittimen sisään ja mitata mittarilla neulan ja maan väliltä.

Vastaa lainaten
  #47  
Vanha 19.12.2009, 18:15
mikjus:n Avatar
mikjus mikjus ei ole kirjautuneena
Moderator
 
Rekisteröitynyt: 10.01.03
Sijainti: Lahti, Finland.
Viestit: 5.965
Perusasetus

Jeps noi fusible linkit on kunnossa mittasin jännitteen niiden jälkeen. Kuvan mukaan siis akulta menisi suora piuha virtalukolle mutta silti ei vaan ole jännitettä siellä. Mielestäni ja kuvankin mukaan johtosarja on yhtenäinen aina tonne mittaritaulun taakse josta sitten haarautuu virtalukolle. Täytyy tosiaan käydä joka liitin läpi vielä erikoishuolella sillä jossain on pakko olla joku todella outo ongelma. Kerran kun irrotin mittariston ja kasasin niin nyt kun hätävilkut laittaa päälle niin toimii kumpaankin suuntaan ja jopa mittariston hätävilkku ja normi vilkku valot palaa.
Vastaa lainaten
  #48  
Vanha 19.12.2009, 18:54
Kartse1 Kartse1 ei ole kirjautuneena
Veteraani
 
Rekisteröitynyt: 09.07.06
Sijainti: Ylöjärven Kuru, Finland.
Viestit: 1.070
Perusasetus

Konehuoneen puolella johdot ja liittimet hapettuu herkemmin, kuin siellä kuivan hytin puolella.

Usein on löytynyt sellaisia vikoja, että liittimen vierestä on päässyt kosteutta johtimen eristeen sisään
ja siellä eristeen sisällä on tapahtunut se varsinainen tuho.
Katso liittimien vierestä johtimien kunto. Jos eriste pullottelee paksummin,
niin tod. näköisesti eristeen sisällä on enää möykky sinisenvihreää tomua...

Myös tuota neulasysteemiä kannattaa käyttää siten, että painaa neulan eristeen läpi pari senttiä liittimen jälkeen,
niin silloin pääsee varmasti toteamaan, että myös se johdin on kunnossa liittimen juuresta.

Pitkään seisoneen auton liittimet kannattaa muutenkin nyppiä auki, suihkaista vähän CRC:tä liittiiin ja sitten painaa takaisin kiinni.
Löysät naarasliittimet kannattaa puristella pihdeillä tiukemmiksi, niin ei tule jatkossa
lämpenemis- ja johtamisongelmia löysien liitosten takia.

Japsiautoista (mm. Pajero) on myös löytynyt sellaisia haaroituskytkentöjä teippausten alta (tehtaan jäljiltä),
että johto on vaan kuorittu n. sentin matkalta ja siihen on "liitetty" pellinsoirolla oksa kylkeen.
Tällaiset liitokset on hankala löytää sieltä ison johtosarjan sisältä.
Siinä ei auta kuin vetää koukkupäisellä mattopuukolla teippaukset auki ja tutkia koko johtosarja...
Vastaa lainaten
  #49  
Vanha 22.12.2009, 11:50
turakki turakki ei ole kirjautuneena
Konkari+++
 
Rekisteröitynyt: 28.11.03
Sijainti: Hämeenkyrö, Finland.
Viestit: 939
Perusasetus

Tyhmiä arvauksia: onko siis kuuskymppisen liittimiin kytketty suoraan kuusykkösen koneen sähköt? Aikanaan törmäsin omassa(hj60-82) ongelmiin uutta mittaristoa(hj 60 noin 85) vaihtaessani. Liittimet sopi hienosti, mutta karvat perhanat ei ollut kohdakkain.
Vastaa lainaten
  #50  
Vanha 22.12.2009, 12:31
mikjus:n Avatar
mikjus mikjus ei ole kirjautuneena
Moderator
 
Rekisteröitynyt: 10.01.03
Sijainti: Lahti, Finland.
Viestit: 5.965
Red face

Velpoika just soitteli että vika löytyi. Aika monta päivää siihen meni ja aika lohduttoman näköstä johtosarjaa on näkyvillä kun piuhoja kuorittu esiin.

Alusta asti pelkäsin että tässä on nyt joku todellä tyhmä vika jota nauretaan jälkikäteen.

No ongelma oli se että Toyota insinöörit suuressa viisaudessaan ovat laittaneet samanlaisia liitimiä vierekkäin ja nyt oli käynyt niin että virtalukolle menevä liitin olikin menny jollekkin releelle(punanen loota) ja releen liitin virtalukolle Liittimet samanlaiset muuta toinen liitin musta ja toinen valkoinen. Ei vaan tämmönen osunut silmiin kun se joku punanen rele on vähän jemmassa johtonipun alla. Itseasiassa muistan ihmetelleeni värejä mutta en kiinnittänyt siihen sen enempää huomiota. Toivottavasti ei nyt mitään damagea ole tullut kytkennästä. Taas on turakkisähköasentajaa koijjattu.

Juu ja ongelmat kyllä vaan jatkuu sillä nytkin on sitten paljon samananlaisia liittimiä joita pystyy kytkemään aivan päin vittua. Onneks sain tänään printattua sähkökuvat jotka toivottavasti pitävät paikkansa.

Ja voin kertoa että sitten joutuu varmasti joka helvatun piuhan vaihtamaan 61 raadosta tohon et saa esim. takavalot ja muut heebelit kytkettyä.
Vastaa lainaten
Vastaus


Käyttäjiä lukemassa tätä viestiketjua: 1 (0 jäsentä and 1 vierasta)
 

Pikalinkit

Samanlaisia viestiketjuja
Viestiketju Aloittaja Foorumi Vastauksia Viimeisin viesti
ei vittu p...le taas eläköön hurraa..jipii..KHO päätös taas toyota4x4 Chit-Chat 4 02.03.2010 17:37
Ostetaan 35/14,5/15 Bogger (yksi KPL) Morjenz O/M/V Renkaat ja vanteet 0 28.05.2009 13:40
taas yksi HJ projekti limppuHJ61 Maasturiprojektit 18 02.08.2008 10:04
O: yksi 295/75/16 uretaani O/M/V Renkaat ja vanteet 1 05.08.2007 22:52
toimisko yksi tukivarsi? jjtp Tekniikka & Jutustelu 24 29.07.2005 11:15


Sivu luotu: 23:15 (GMT +2).