Offipalsta.COM  

Palaa takaisin   Offipalsta.COM > Off-Road > Tekniikka & Jutustelu
Rekisteröidy Offiblogit Yhteisö Kalenteri Viestit tänään Haku

Tekniikka & Jutustelu Yleistä keskustelua maastureihin ja/tai off-roadiin liittyen

Vastaus
 
Työkalut Etsi tästä viestiketjusta Näkymä
  #201  
Vanha 27.09.2013, 17:01
Jani E:n Avatar
Jani E Jani E ei ole kirjautuneena
Veteraani+
 
Rekisteröitynyt: 22.10.05
Sijainti: Parkano, .
Viestit: 1.740
Perusasetus

kello tuntuu vähän nololta juu...

mutta mites mä kytken ton esivastuksen puhaltimelle?
tollanen relesarja tulis puhaltimen ohjaukseen. vasemmalla ylhäällä oleva, ku on + ohjattu moottori.(87 ja 87a on eripäin eri versiossa) katkasenko kokonaan johdon ja virrat kiertään ton lisäreleen kautta vai laitanko vaan lisäksi tosta esivastukselta virran puhaltimelle tulevaan johtoon?
ja mistä otan virran esivastukselle, suoraan akulta vai eberin puhaltimen ohjaus johdoista? sinne puhaltimen ohjaukseen tulee eberiltäpäin musta, mustavioletti ja ohut musta punanen, siitä ohuesta vissiinki ohjaus tolle releelle!?

Vastaa lainaten
  #202  
Vanha 27.09.2013, 20:14
kenppi kenppi ei ole kirjautuneena
Konkari
 
Rekisteröitynyt: 18.08.13
Sijainti: Kajaani
Viestit: 503
Perusasetus

Tuo musta/punainen on muistaakseni juurikin tuo ohjauksen johto
Vastaa lainaten
  #203  
Vanha 27.09.2013, 20:27
Jani E:n Avatar
Jani E Jani E ei ole kirjautuneena
Veteraani+
 
Rekisteröitynyt: 22.10.05
Sijainti: Parkano, .
Viestit: 1.740
Perusasetus

mut mites noi muut piuhat? ku ei vaan tajuu
Vastaa lainaten
  #204  
Vanha 27.09.2013, 21:05
Rytari:n Avatar
Rytari Rytari ei ole kirjautuneena
Legenda
 
Rekisteröitynyt: 28.09.04
Sijainti: Parkano, Finland.
Viestit: 5.346
Perusasetus

Lainaus:
Alkuperäinen kirjoittaja bemaripoju Näytä viesti
mut mites noi muut piuhat? ku ei vaan tajuu
niinku mitä sä et tajua...
Vastaa lainaten
  #205  
Vanha 27.09.2013, 21:22
Jani E:n Avatar
Jani E Jani E ei ole kirjautuneena
Veteraani+
 
Rekisteröitynyt: 22.10.05
Sijainti: Parkano, .
Viestit: 1.740
Perusasetus

että vetelenkö ne puhaltimen + johdot konaan poikki ja laitan virran kiertään ton releen kautta? ja pitääkö ne 87 ja 87a pinni vaihtaa paikkaa?

ja ohjauspoksista virta vai akulta suoraan virta tolle puhaltimen releelle?

Viimeksi muokannut Jani E : 27.09.2013 21:26
Vastaa lainaten
  #206  
Vanha 27.09.2013, 22:28
Rytari:n Avatar
Rytari Rytari ei ole kirjautuneena
Legenda
 
Rekisteröitynyt: 28.09.04
Sijainti: Parkano, Finland.
Viestit: 5.346
Perusasetus

Lainaus:
Alkuperäinen kirjoittaja bemaripoju Näytä viesti
että vetelenkö ne puhaltimen + johdot konaan poikki ja laitan virran kiertään ton releen kautta? ja pitääkö ne 87 ja 87a pinni vaihtaa paikkaa?

ja ohjauspoksista virta vai akulta suoraan virta tolle puhaltimen releelle?
juu, vaihtava rele ja poikki se piuha...
Vastaa lainaten
  #207  
Vanha 28.09.2013, 08:12
kenppi kenppi ei ole kirjautuneena
Konkari
 
Rekisteröitynyt: 18.08.13
Sijainti: Kajaani
Viestit: 503
Perusasetus

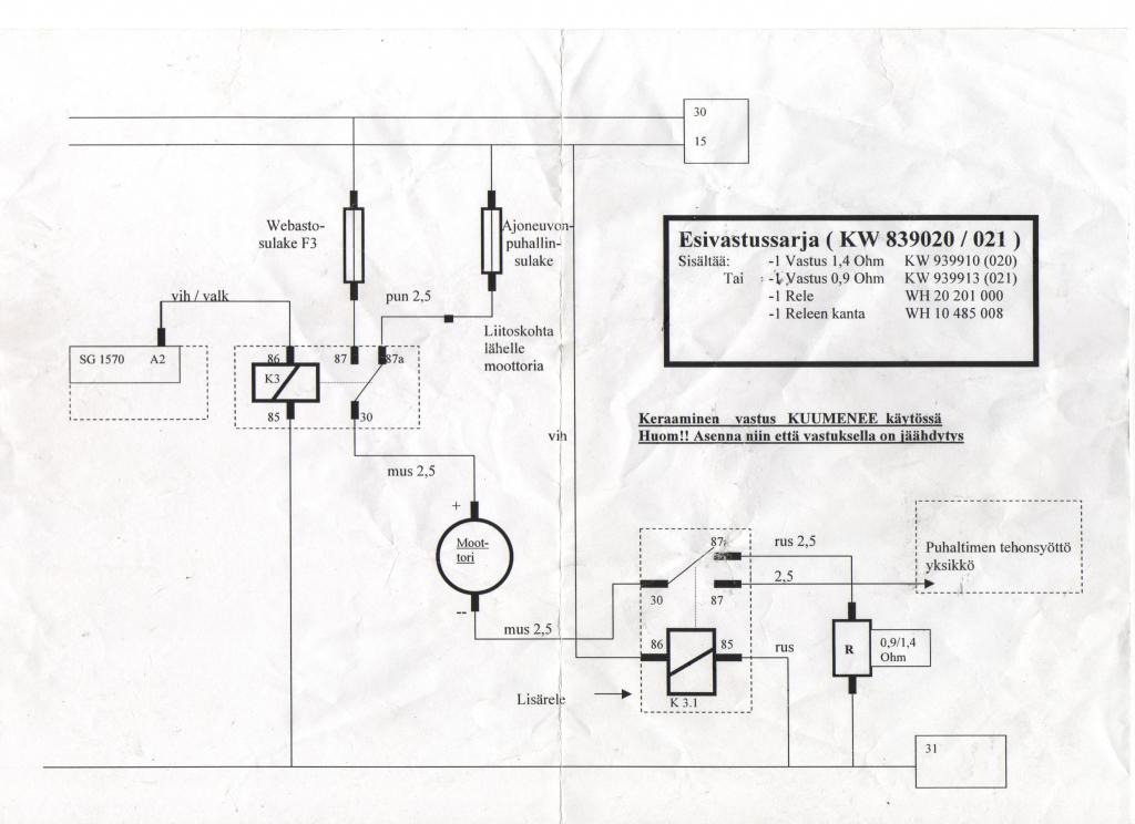
Nii onkos sulla eberi vai webasto? Jos eberi ja oot hommannu uuden srjan niin siinä pitäis olla se rele rasia johtoineen. Siihen ei tarvii kytkee kun ohuet must/pun ja ruskea, japuhaltimen moottorille menevät paksut musta ja must/violetti. Sit sen paksun puna/valk johdon laitat sulakerasiaan mikä on myöskin siinä sarjan mukana.

Jos on käytetty sarja, josta joku on jo johdot pätkiny niin kytkentäkaaviosta selviää kaikki nuo johtojen paikat.
Vastaa lainaten
  #208  
Vanha 28.09.2013, 08:42
Jani E:n Avatar
Jani E Jani E ei ole kirjautuneena
Veteraani+
 
Rekisteröitynyt: 22.10.05
Sijainti: Parkano, .
Viestit: 1.740
Perusasetus

eber, ja toi on alkuperänen lisälämmitin. avensiksessa -06. automaatti ilmastointi.
siihen tuli lisärele ja johtosarja, kellolla lämpee kone jo, ja tohon puhaltimen ohjaukseen tuli lisärele, jossa on esivastus, ja se pitäis jotenki sit kytkee tohon auton puhaltimeen...

siitä ohuesta musta punasesta johdosta tulee heti virta ku lämmitin menee päälle. et jos siitä ottaa herätteen niin puhallin menee heti päälle, kuten myös siitä paksummasta musta violetista tulee heti virta. yleensähän puhallin menee päälle vasta kun tulee jo vähän lämmintä?
Vastaa lainaten
  #209  
Vanha 28.09.2013, 10:21
Jani E:n Avatar
Jani E Jani E ei ole kirjautuneena
Veteraani+
 
Rekisteröitynyt: 22.10.05
Sijainti: Parkano, .
Viestit: 1.740
Perusasetus

nyt on rele kytketty väliin. puhallin toimii normaalisti auton ollessa käynnissä, mutta eberin ollessa päällä (auto sammuksis) vaikka mustasta johdosta menee puhaltimelle virtaa, niin puhallin ei pyöri? pitäiskö se maajohtoki vie kytkee samanlaisen vaihtoreleen kautta?
Vastaa lainaten
  #210  
Vanha 28.09.2013, 12:03
Valpuri Valpuri ei ole kirjautuneena
Aktiivijäsen
 
Rekisteröitynyt: 06.02.10
Sijainti: Lahti
Viestit: 103
Perusasetus

tuossa kuvassahan on molemmilla puolilla rele,, tuo ylempi syöttää jännitteen puhaltimelle, kun alunperin jännite tulee sellaisesta paikasta missä on jännite vasta kun autossa virrat päällä,,se alempi rele "korvaa" alkuperäisen puhaltimen säätö yksikön, eli 2 relettä tarvii
Vastaa lainaten
  #211  
Vanha 28.09.2013, 14:11
Jani E:n Avatar
Jani E Jani E ei ole kirjautuneena
Veteraani+
 
Rekisteröitynyt: 22.10.05
Sijainti: Parkano, .
Viestit: 1.740
Perusasetus

no nyt pelaa niinku pitää. perkule ku meinas vastustaa. tossa on esivastus alunperin miinus johdossa. ja toi lisärele/esivastus on nyt miinusjohdossa myös. ja plussajohdot kytketty kuten yleensä eberin lisä ohjainpoksin johtoihin. heräte on nyt auton omaltapuhaltimen johdolta, ku ei se oikeen muuallekkaan viisaasti sopinu...

tolla esivastuksella pyörii puhallin mun mielestä vähän turhan nopeeta...

oli yllätys kuinka paksut alkuperäset puhaltimen johdot on, ja eberin sarjassa on aika heikon oloset, mut kai ne kestää?
Vastaa lainaten
  #212  
Vanha 28.09.2013, 14:34
SptV:n Avatar
SptV SptV ei ole kirjautuneena
Konkari
 
Rekisteröitynyt: 27.09.11
Sijainti: Kouvola , Suomi
Viestit: 526
Perusasetus

Termo top z herjaa circulation pumppia.

Vaihdoin vesipumpun jonka jälkeen waba heräsi eloon, eli alkoi hurisemaan. Antaa edelleenkin vikaa circulation pump.

Mitähän lähtisi seuraavaksi kokeilemaan?
Vastaa lainaten
  #213  
Vanha 28.09.2013, 22:56
Krisse:n Avatar
Krisse Krisse ei ole kirjautuneena
Veteraani
 
Rekisteröitynyt: 22.03.09
Sijainti: Kotka
Viestit: 1.105
Perusasetus

Kyselin tästä jo viime talvena mutta vastausta ei muistaakseni silloin tullut, joten koitetaampa uudelleen kun Webaston uudelleenasenus on kohta taas edessä (otan sen aina kesäksi pois ettei tule turhaan uitettua).

Noi vehkeethän pitävät toimiessaan sellaista suhinaa ja puhinaa, mutta jos Webasto viheltää / vinkuu niin että sen kuulee talviyön hiljaisuudessa useiden kymmenien metrien päähän niin olisikohan se paloilmapuhallin (vai mikä nyt onkaan) viimisillään? Ikinä en ole tuollaista ääntä kuullut noista mitä tosta omasta lähtee.

Jos päätyy sen vaihtamaan niin mikä muu vaihtuu kätevästi samassa remontissa? On jostain Ransiitista (ehkä 10-15v vanha?) sosialisoitu 5kw Diesel -malli.
__________________
Paskaa tavaraa, huonoa palvelua ja kuitintonta varaosakauppaa tarjoaa rannikkogroup.fi
(perustelut: http://tinyurl.com/gmyvk6f)

wonk.sytes.net/76s/
Vastaa lainaten
  #214  
Vanha 29.09.2013, 11:25
-MaTTi-:n Avatar
-MaTTi- -MaTTi- ei ole kirjautuneena
Guru
 
Rekisteröitynyt: 27.07.04
Sijainti: Jokela, Finland.
Viestit: 11.114
Perusasetus

Lainaus:
Alkuperäinen kirjoittaja bemaripoju Näytä viesti
no nyt pelaa niinku pitää. perkule ku meinas vastustaa. tossa on esivastus alunperin miinus johdossa. ja toi lisärele/esivastus on nyt miinusjohdossa myös. ja plussajohdot kytketty kuten yleensä eberin lisä ohjainpoksin johtoihin. heräte on nyt auton omaltapuhaltimen johdolta, ku ei se oikeen muuallekkaan viisaasti sopinu...

tolla esivastuksella pyörii puhallin mun mielestä vähän turhan nopeeta...

oli yllätys kuinka paksut alkuperäset puhaltimen johdot on, ja eberin sarjassa on aika heikon oloset, mut kai ne kestää?
Onks toi lisärele/esivastussarja joku Eberin oma Toyotaa varten? Pitäis äiteen Jarikseen viritellä joku samanmoinen joskus.
Vastaa lainaten
  #215  
Vanha 29.09.2013, 15:39
Jani E:n Avatar
Jani E Jani E ei ole kirjautuneena
Veteraani+
 
Rekisteröitynyt: 22.10.05
Sijainti: Parkano, .
Viestit: 1.740
Perusasetus

kai toi joky yleismallin rele on, mut mun mielestä tolla helpompi toteuttaa/käyttää, kun että kytkis koko automaattiilmastoinnin toimintaan, se veis enemmän sähköö, ja jos unohtaa puhaltimen automaatti asentoon niin sehän hurisis ihan täysiä kun rupee tuleen tarpeeks lämmintä vettä
Vastaa lainaten
  #216  
Vanha 29.09.2013, 17:17
Jappi Jappi ei ole kirjautuneena
Sankari
 
Rekisteröitynyt: 04.04.08
Sijainti: Puolanka
Viestit: 3.852
Perusasetus

Lainaus:
Alkuperäinen kirjoittaja Krisse Näytä viesti
Kyselin tästä jo viime talvena mutta vastausta ei muistaakseni silloin tullut, joten koitetaampa uudelleen kun Webaston uudelleenasenus on kohta taas edessä (otan sen aina kesäksi pois ettei tule turhaan uitettua).

Noi vehkeethän pitävät toimiessaan sellaista suhinaa ja puhinaa, mutta jos Webasto viheltää / vinkuu niin että sen kuulee talviyön hiljaisuudessa useiden kymmenien metrien päähän niin olisikohan se paloilmapuhallin (vai mikä nyt onkaan) viimisillään? Ikinä en ole tuollaista ääntä kuullut noista mitä tosta omasta lähtee.

Jos päätyy sen vaihtamaan niin mikä muu vaihtuu kätevästi samassa remontissa? On jostain Ransiitista (ehkä 10-15v vanha?) sosialisoitu 5kw Diesel -malli.
Tuo vihellys johtuu yleensä imu- ja/tai pakoputkistosta, eli siis ilmavirrasta. Putkien mittaa jatkamalla, lisäämällä mutkia ja vaimentaja useimmiten hiljenee ainakin vähän.
__________________
Joku tahtoo vaihtaa nimeään, jos se siihen jää tiedetään,
Se joku tahtoo olla ihminen,
Minä en!

Timo Rautiainen & Neljäs sektori
Vastaa lainaten
  #217  
Vanha 01.10.2013, 09:14
Pingviini:n Avatar
Pingviini Pingviini ei ole kirjautuneena
Jäsen
 
Rekisteröitynyt: 06.11.08
Sijainti: Kempeleen ja Haukiputaan välimaasto
Viestit: 74
Perusasetus

Lainaus:
Alkuperäinen kirjoittaja SPTV Näytä viesti
Termo top z herjaa circulation pumppia.

Vaihdoin vesipumpun jonka jälkeen waba heräsi eloon, eli alkoi hurisemaan. Antaa edelleenkin vikaa circulation pump.

Mitähän lähtisi seuraavaksi kokeilemaan?
Vähän niin ku pemarin webasto? Ohjainkorttivika. Olisko kuitenkin Thermo Top C kun on vesipumppu.

- Penguin
Vastaa lainaten
  #218  
Vanha 01.10.2013, 13:10
SptV:n Avatar
SptV SptV ei ole kirjautuneena
Konkari
 
Rekisteröitynyt: 27.09.11
Sijainti: Kouvola , Suomi
Viestit: 526
Perusasetus

Lainaus:
Alkuperäinen kirjoittaja Pingviini Näytä viesti
Vähän niin ku pemarin webasto? Ohjainkorttivika. Olisko kuitenkin Thermo Top C kun on vesipumppu.

- Penguin
Vähän niiku. Tais tyyppi kilvessä lukea Z/C. Oisko tollanen ebay tarjoama kortti oikea?

http://www.ebay.de/itm/Webasto-Stand...item4aca09585d
Vastaa lainaten
  #219  
Vanha 01.10.2013, 13:45
Pingviini:n Avatar
Pingviini Pingviini ei ole kirjautuneena
Jäsen
 
Rekisteröitynyt: 06.11.08
Sijainti: Kempeleen ja Haukiputaan välimaasto
Viestit: 74
Perusasetus

Lainaus:
Alkuperäinen kirjoittaja SPTV Näytä viesti
Siinähän on oikeen joka paikkaan sopiva palikka: Diesel Benzin SECZPBW50EVO. Vielä kun toimis.

- Penguin
Vastaa lainaten
  #220  
Vanha 04.10.2013, 19:12
Pingviini:n Avatar
Pingviini Pingviini ei ole kirjautuneena
Jäsen
 
Rekisteröitynyt: 06.11.08
Sijainti: Kempeleen ja Haukiputaan välimaasto
Viestit: 74
Perusasetus

Lainaus:
Alkuperäinen kirjoittaja SPTV Näytä viesti
Vähän niiku. Tais tyyppi kilvessä lukea Z/C. Oisko tollanen ebay tarjoama kortti oikea?

http://www.ebay.de/itm/Webasto-Stand...item4aca09585d
Kerrottakoon jotta tämä ebayn kortti on DW50 / BW50, jos kiinnostaa huudella.

- Penguin
Vastaa lainaten
  #221  
Vanha 08.10.2013, 04:41
kaistapää:n Avatar
kaistapää kaistapää ei ole kirjautuneena
Aktiivijäsen+++
 
Rekisteröitynyt: 21.02.09
Sijainti: kontiolahti
Viestit: 488
Perusasetus

Lainaus:
Alkuperäinen kirjoittaja kaistapää Näytä viesti
nyt kaipaisi apuja eberin ongelmiin.ei pysty autoo pitkin telakalla seisottaa niin tietoa siitä et mitä tilaan lämppäriin ja saisi kattilan nopsaan tienpäälle.

eli eberin 5kw diesel lämppäri kyseessä.lähtee lämmittämään ihan suhteellisen ok pienellä teholla ja kun on hetken lämmittänyt ja alkaa olla aika pistää täydet tehot niin alkaa röpeltämään ja vaikuttaa ikäänkuin puskisi tulet pihalle ja sit sammuu ja luonnollisesti savut on melkoiset.toisella ýrityksellä yleensä jää lämpiämään.oireet oli jo viimetalvena ja tuntuu et mitä kylmempää niin sitä herkemmin temppuilee.

uusittua on paloilmapuhallin ja hehku viimetalvena.oma veikkaus on se sihti/höyrystin,mikä lie.ikää ja tunteja laitteella on mut mielellään kokeilisi vielä antaa tekohengitystä.
purin eilen lämppärin ja mitään sukkaa siellä ollut....eli tää taitaa nettibongailun perusteella olla jokin vanhempi malli missä ei sukkaa ole.palopesässä oli hyvin pikkuinen halkeama mutta muuta vikaa en huomannut.likainen oli eikä putsailu tuottanut tulosta.onko nää niin ronkeleita laitteita et toi n.2mm pitkä halkeama aiheuttaa kys. ongelman?
saa tarjota tollaista palopesää......
__________________
krapulan parantaminen viinalla on yhtä tarkkaa kuin ripulin parantaminen pieremällä
liika tarkkuus osoittaa teknisen kypsymättömyyden.
Vastaa lainaten
  #222  
Vanha 30.11.2013, 12:20
SptV:n Avatar
SptV SptV ei ole kirjautuneena
Konkari
 
Rekisteröitynyt: 27.09.11
Sijainti: Kouvola , Suomi
Viestit: 526
Perusasetus

webasto thermo st ei rupea pelaamaan.
Ei anna vikakoodina kuin nopeita vilkkuja.
Ei yritäkkään käyntiin, heti alkaa vilkuttamaan nopeita vilkkuja.
Vastaa lainaten
  #223  
Vanha 30.11.2013, 12:34
Valpuri Valpuri ei ole kirjautuneena
Aktiivijäsen
 
Rekisteröitynyt: 06.02.10
Sijainti: Lahti
Viestit: 103
Perusasetus

90st kai kyseessä??
laita lämmitin päälle, ota sen jälkeen sulakkeet irti 15--30 sek ajaksi ,,sulakkeet takaisin ,,kokeile uudelleen käyntiin
Vastaa lainaten
  #224  
Vanha 30.11.2013, 12:36
SptV:n Avatar
SptV SptV ei ole kirjautuneena
Konkari
 
Rekisteröitynyt: 27.09.11
Sijainti: Kouvola , Suomi
Viestit: 526
Perusasetus

Lainaus:
Alkuperäinen kirjoittaja Valpuri Näytä viesti
90st kai kyseessä??
laita lämmitin päälle, ota sen jälkeen sulakkeet irti 15--30 sek ajaksi ,,sulakkeet takaisin ,,kokeile uudelleen käyntiin
ysikymppinen juu. Webasto on päävirtojen takana joten sähköjä on kyllä katkottu.
Vastaa lainaten
  #225  
Vanha 30.11.2013, 12:42
Valpuri Valpuri ei ole kirjautuneena
Aktiivijäsen
 
Rekisteröitynyt: 06.02.10
Sijainti: Lahti
Viestit: 103
Perusasetus

joo,,mutta laita se ensin päälle,,sitten virrat poikki, se avaa mahdollisen lukituksen
Vastaa lainaten
Vastaus


Käyttäjiä lukemassa tätä viestiketjua: 1 (0 jäsentä and 1 vierasta)
 

Pikalinkit

Samanlaisia viestiketjuja
Viestiketju Aloittaja Foorumi Vastauksia Viimeisin viesti
M: Eberi & Webasto osia. Zamppa O/M/V Muut 33 10.03.2012 11:39
"M"eberi webasto ardic sähköarska O/M/V Muut 39 24.02.2011 17:11
Eberi/Webasto puhelinohjaus? Numppa Tekniikka & Jutustelu 3 21.11.2008 21:49
O: Webasto tai Eberi Td5 O/M/V Muut 2 01.12.2005 21:15
O: webasto/eberi bensapumppu O/M/V Muut 4 10.10.2005 11:08


Sivu luotu: 09:37 (GMT +2).