Offipalsta.COM

Offipalsta.COM (https://forums.offipalsta.com/index.php)
-   Tekniikka & Jutustelu (https://forums.offipalsta.com/forumdisplay.php?f=150)
-   -   GM TBI kysy ja vastaa Palsta (https://forums.offipalsta.com/showthread.php?t=118745)

Rytari 21.12.2013 19:49

GM TBI kysy ja vastaa Palsta
 
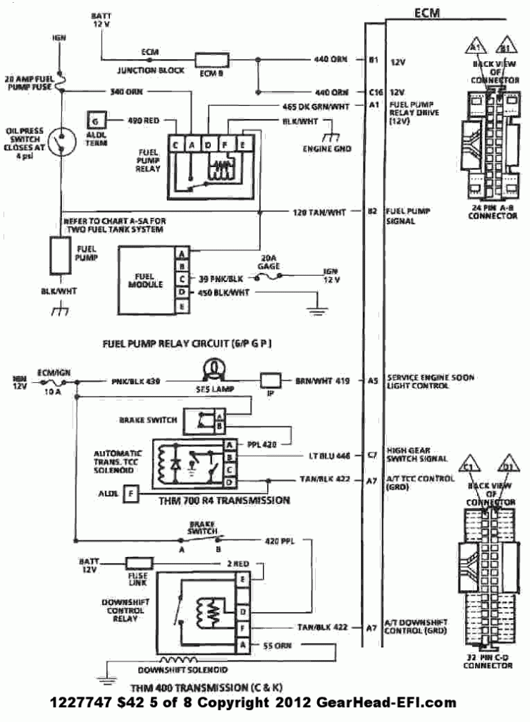
Ilmeisesti kuitenki aika moni tykkää käyttää 1227747 ($42) ja muita gm TBI ruuttia offiautojensa moottorin päällä, luultavasti kokemsuta löytyy moneltakin ja paljon. vaikka kivikautinen ja yksinkertainen (lue toimintavarma) systeemi onkin löytyy siitäkin helpot ja kohtuu laajat säätö ja käyttömahdollisuudet, komponentit on halpoja, varaosia löytyy eikä tarvi kauheasti tinalilla megan tapaan joten tässä voi nyt sitten porukalla raapia päätään ja potkia renkaita asian suhteen,

http://forums.offipalsta.com/picture...ctureid=144658

http://forums.offipalsta.com/picture...ctureid=144657

http://forums.offipalsta.com/picture...ctureid=144656

http://forums.offipalsta.com/picture...ctureid=144655

http://forums.offipalsta.com/picture...ctureid=144654

http://forums.offipalsta.com/picture...ctureid=144653

http://forums.offipalsta.com/picture...ctureid=144652

http://forums.offipalsta.com/picture...ctureid=144651

http://eagle-mark.com/pictures/album...-OBD1-Port.jpg

vikakoodin luku

Yhdistä A ja B liittimet pätkällä johtoa tai paperiliitimellä
virta päälle mutta älä käynnistä autoa
seuraa SES valon vilkkumista, valo vilkkuu mahdollisten vikakoodinumeroiden mukaan numero kerrallaa ja tauko numeroiden välissä, eslim 2 vilausta tauko 4 vilausta on koodi 24.

aina ensin tulee aina koodi 12 ("vilaus" tauko "vilaus" vilaus") jonka jälkeen mahdolliset muut, jos et saa edes koodia 12 ei hyppyjohto välttämättä ole kunnolla yhdistetty, joissain autoissa koodi 12 saattaa tulla myös uudestaan muiden koodien jälkeen.

TROUBLE CODES

12. No reference pulses to Electronic Control Module (ECM). You will get this code when checking for error codes because the engine is not running.
13. Oxygen sensor signal stays lean during warm engine cruise, your O2 sensor could be unplugged or faulty wire.
14. High temperature indicated at engine coolant temp. sensor. Sensor could be unplugged or faulty wire.
15. Low temperature indicated at engine coolant temp. sensor
21. High voltage at throttle position sensor. Sensor could be unplugged.
22. Low voltage at throttle position sensor
23. Low temperature at manifold air temperature sensor
24. Circuit fault in vehicle speed sensor
25. High temperature at manifold air temperature sensor
29. Fault in 4th gear switch
32. Fault in exhaust gas recirculation valve diagnostic switch
33. High voltage (low vacuum) at MAP sensor.
34. Low voltage (high vacuum) at MAP sensor.
41. Cylinder select error
42. Fault at electronic spark timing circuit (sets when timing is set also, clear code and verify that it does not return.)
43. Low voltage at electronic spark timing circuit
44. Oxygen sensor lean
45. Oxygen sensor rich
46. Fault at vehicle anti-theft system
51. PROM error
52. Low voltage at oil temperature sensor
53. High voltage at battery
54. Low voltage at fuel pump OR Low voltage at Fuel pump relay
55. Problem at Electronic Control Module (ECM) - ECM failure OR Serial bus error
62. High voltage at oil temperature sensor

vikakoodimuisti nollataan tekemällä ecm virrattomaksi 30 sekunnin ajaksi joko irroittamalla akunkenkä, ecm:n sulake tai liittimet.

http://www.astrosafari.com/old/ib/im...ll/ecm350c.jpg
yleisesti muihin laitteisiin asennettaessa käytetään mm. 1227747 ecm:ää joka on ollut käytössä 1987 to 1991 C/K Truck, Van, 4.3L, 5.7L, 5.0L & 7.4L
ja vaikka vaihtoehdot ovatkin tuossa Ei ole olemassa Vain 4.3, 5.7 tai 454:n lastua joten toinen ei aina sovikkaan toiseen, ecm:n päältä löydät nelikirjaimisen Prom id:n ja alla linkistä näkee vähän missä ecm on alunperin ollut.

http://www.gearhead-efi.com/Fuel-Inj...Information-42

ASDU 89 C-G-K-R-V Truck 5.7TBI 700r4 with 2.73 gears

ALDL kaapelilla ja winald tai tunerpro (on muitakin) ohjelmilla sitten voidaan seurata hieman paremmin mitä siellä moottorissa tapahtuu, tunerpro ohjelmalla pystyy myös muuttamaan tuota promilla olevaa .bin tiedostoa mutta muutetun tiedoston tallennus ei onnistu "lennosta" vaan alkuperäistyyppiset muistit täytyy erikseen (lukea ja) tyhjätä uv-valolla joka jälkeen erillisellä prommerilla voidaan sitten tallentaa uusi ohjelma tilalle.

muistin muutos flash pohjaiseksi ja sen jälkeen emulaattorilla vauhdista muuttaminen on myös mahdollista.

Ex_inkkari 21.12.2013 20:14

Tämähän riipaisee jollain tavalla minuakin :) onko näihin kaupallista lukijaa olemassa, kohtuu hintaista ?

PunisherFIN 21.12.2013 20:22

kiitos, palstalla muitakin chevy miehiä ja heidän ja omastani tämä kiitos :)

sen verran noista vikakoodeista, että ne on suuntaa antavia.

esimerkiksi vikakoodi 44 tarkoittaa "jotain" sytty/seospuolen vikaa, itse ihmettelin kotvan aikaa, kun Astro väitti (koodi 44), että kaasut on laihalla ja putkesta tulee bensaa valumalla :D eli jenkissä ne on hiukan suuntaa antavia ;)

Rytari 21.12.2013 20:22

Lainaus:

Alkuperäinen kirjoittaja Ex_inkkari (Viesti 1081382)
Tämähän riipaisee jollain tavalla minuakin :) onko näihin kaupallista lukijaa olemassa, kohtuu hintaista ?

Snap on MT2500 olis kiva mutta halvin varmaan on läppäri ja aldl kaapeli joita ebaystä löytää, winaldl ja tunerpro kun on ilmaisia ohjelmia taasen.

Rytari 21.12.2013 20:24

Lainaus:

Alkuperäinen kirjoittaja PunisherFIN (Viesti 1081388)
kiitos, palstalla muitakin chevy miehiä ja heidän ja omastani tämä kiitos :)

sen verran noista vikakoodeista, että ne on suuntaa antavia.

esimerkiksi vikakoodi 44 tarkoittaa "jotain" sytty/seospuolen vikaa, itse ihmettelin kotvan aikaa, kun Astro väitti (koodi 44), että kaasut on laihalla ja putkesta tulee bensaa valumalla :D eli jenkissä ne on hiukan suuntaa antavia ;)

toisaalta kone miettii, oxygen sensor lean " lambdan arvo väittää että ollaan laihalla", yritämpä rikastaa niin kauan ku pystyn

BJ-40/76 21.12.2013 23:19

Kaasuläpän anturi sähköisiä tietoja tarvitsisin.
 
Siis oliko TPS? onko tietoa sen vastusarvoista? siis meneekö liuku kuinka päähän asti? Ja jännitteestä, siis mikä on tuon vastuksen syöttöjännite?

PunisherFIN 22.12.2013 04:52

Lainaus:

Alkuperäinen kirjoittaja Rytari (Viesti 1081390)
toisaalta kone miettii, oxygen sensor lean " lambdan arvo väittää että ollaan laihalla", yritämpä rikastaa niin kauan ku pystyn

totta, mutta kun vikana oli kuluneet tulpat = 1,5 sylinteriä pimeenä eli viidellä kävi, välillä neljällä kun lämpesi. lambdan mie siihen ekana vaihdoin ja vika muuttunu mihinkään, koska koodi viittasi siihen ja se suurimman osan aikaa pyöri bensaa putkessa efektia lukuunottamatta tosi nätisti kaikilla :D gm:n sähköt on "vähän", nuihen kanssa tullee toimeen kun miettii pikkusen kakkosvaihtoehtoa ja koodeista saa hyvän osviitan :)

Rytari 22.12.2013 08:25

Lainaus:

Alkuperäinen kirjoittaja BJ-40/76 (Viesti 1081463)
Siis oliko TPS? onko tietoa sen vastusarvoista? siis meneekö liuku kuinka päähän asti? Ja jännitteestä, siis mikä on tuon vastuksen syöttöjännite?

5v syöttö

puoli volttia-1v olis hyvä tyhjäkäynnillä, yli 4 tarvis löytyä silti kaasu pohjassa ja tärkeintä olis ettei matkalla ole katkoksia vaan jännite nousee lineaarisesti.

p.jäppinen 22.12.2013 11:10

Kerroppas rytari tuosta flash pohjaiseksi muuttamisesta lisää?

Rytari 22.12.2013 11:35

Lainaus:

Alkuperäinen kirjoittaja p.jäppinen (Viesti 1081581)
Kerroppas rytari tuosta flash pohjaiseksi muuttamisesta lisää?

mm. moates.net myy 28 pinniseksi muuttavaa adapterijalkaa.

tähän saa sitten laitettua joko eeprom flash muistin tai kytkettyä sen emulaaattorin, noi flash muistit on kooltaan huomattavasti suurempia joten (jos on taaloja niin) sopivalla palikalla saa esimerkisi vaihdettavia ohjelmia noiden uudempiin autoihin olevien kaupallisten (apex yms) ohjelmoitavien boksien tapaan.. tai esimerkisi erikseen ohjelman bensalle ja e85:lle

olen ajatellut hommata ittelle emulaattorin ja tehdä yhden erillisen ecm:n sille kaveriksi, sais nykyiseen hieman aikaavievään tiedonkeruu-->ohjelmamuutos-->uudelleekirjoitus hommaan verrattuna suoraan ajossa tehdä tarvittavat muutokset ja sitte vaan lopuksi tekis tolle orkkismuistille sen lopullisen ohjelman.

PunisherFIN 22.12.2013 11:38

onko mitään hajua tai paremminkin muistikuvaa noiden kilkkeiden hinnasta? aika soppelin kiva paketti pikku chevyn tuunaamiseen jos saa käytettyä oman ecun viripuuhissa :)

Rytari 22.12.2013 11:43

Lainaus:

Alkuperäinen kirjoittaja PunisherFIN (Viesti 1081590)
onko mitään hajua tai paremminkin muistikuvaa noiden kilkkeiden hinnasta? aika soppelin kiva paketti pikku chevyn tuunaamiseen jos saa käytettyä oman ecun viripuuhissa :)

28 pinnin adapteri on moatessilla 30 taalaa mutta joku niitä teki halvemmallakin, en taas vaan muista...

emulaattori on jonku alta parisataa

PunisherFIN 22.12.2013 11:52

pirusti helpompi ja hiukan halvempi kun megaruutta3 mitä oon tuohon astroon miettiny. kiitoksia tosi paljon tiedoista :)

Rytari 22.12.2013 11:58

Lainaus:

Alkuperäinen kirjoittaja PunisherFIN (Viesti 1081596)
pirusti helpompi ja hiukan halvempi kun megaruutta3 mitä oon tuohon astroon miettiny. kiitoksia tosi paljon tiedoista :)

mitä meinaat astroon muuttaa?

mulla on takatuuppari c1500 4.3 tbi

läppärungossa ultimate tbi mod 14psi bensanpaineet
porattu 0.30, "hypereutiset" männät, 9.5 about puristuksia
edelin tbi performer imusarja (3713)
edelin rollin thuder 3714 nokka http://www.edelbrock.com/automotive_.../3714_Card.pdf
vakiokannet, olisin halunnut vorteckit mutta ei ollu rahaa niihin, tyydyin siistiin kanavat ja venttiilejä vähän muotoiltiin

pikkuhiljaa opetellu ton ohjelman kanssa että saanut auton pelaan, vakiolastulla ei toiminut pätkääkään, vetoja ei ollut vakionkaan vertaa, meni kiihdyttäessä älyttömän laihalle ja alkoi nykimään, tyhjäkäynti ei laskenut alle 1200 oikein millään, nyt jo niistä selvitty, nyt meneillää toive saada hiway lean juttu ja "kiihdytyspumpun" toiminta toimimaan oikein

PunisherFIN 22.12.2013 12:07

ahtaa sen tuplaturboksi :D

jäin kesällä valoissa toiseksi 2,5TDi portterille (lie lastutettu) niin asetin sitten tavoitteeksi, ettei amisten 3-koppaset kikkelin jatkeet ajele ohi, tai jos menee niin siitä syystä, että miulla katuun piirtyy 2x255mm leveet raidat, eikä kumi pidä ;)

p.jäppinen 23.12.2013 16:23

Lainaus:

Alkuperäinen kirjoittaja Rytari (Viesti 1081589)
mm. moates.net myy 28 pinniseksi muuttavaa adapterijalkaa.

tähän saa sitten laitettua joko eeprom flash muistin tai kytkettyä sen emulaaattorin, noi flash muistit on kooltaan huomattavasti suurempia joten (jos on taaloja niin) sopivalla palikalla saa esimerkisi vaihdettavia ohjelmia noiden uudempiin autoihin olevien kaupallisten (apex yms) ohjelmoitavien boksien tapaan.. tai esimerkisi erikseen ohjelman bensalle ja e85:lle

olen ajatellut hommata ittelle emulaattorin ja tehdä yhden erillisen ecm:n sille kaveriksi, sais nykyiseen hieman aikaavievään tiedonkeruu-->ohjelmamuutos-->uudelleekirjoitus hommaan verrattuna suoraan ajossa tehdä tarvittavat muutokset ja sitte vaan lopuksi tekis tolle orkkismuistille sen lopullisen ohjelman.


Ittellä olis seuraavaan offi projektiin tulossa Cadillacin nortti kone ja tämmönen tuli vastaan http://northstar.7p.com , saattais olla hyvin varteenotettava vaihtoehto tolla flash muutoksella verrattuna megaruuttaan tai ainakin pirun paljon halvempi kuin nuo kaupalliset ecut.

PunisherFIN 24.12.2013 01:24

millä eculla siulla on rytari tuo kolmevarttinen, eli mistä oot lähteny modaamaan? miulla on ihellä parikin ehjää 1227747 (muistaakseni) eli astron stockia, niin vois huvikseen kattoo mitä ne on syöny ja saisko sieltä mummo-ohjelmasta yhtään enempi etenemistä mitä tuossa vakiona on. tokihan vapari ei softalla paljoo herkisty, mut voihan sieltä tuurilla +5hv saada tjsp :D ainakin oppis metkuja jos tutkii :) siis kun muistelen, että kone on syntyjään 160hv ja van/truck divisioonassa ne on "kuristettu" 150hv, niin siellon todnäk hiukan potentiaalia vapaana softavirityksen suhteen, luulis ainakin? sitte toki putkisto +vapari +jotain muuta niin pikku kikkaulullahan siinä on kohta 170-180hv helpostikin.

Rytari 24.12.2013 01:43

Lainaus:

Alkuperäinen kirjoittaja PunisherFIN (Viesti 1082379)
millä eculla siulla on rytari tuo kolmevarttinen, eli mistä oot lähteny modaamaan? miulla on ihellä parikin ehjää 1227747 (muistaakseni) eli astron stockia, niin vois huvikseen kattoo mitä ne on syöny ja saisko sieltä mummo-ohjelmasta yhtään enempi etenemistä mitä tuossa vakiona on. tokihan vapari ei softalla paljoo herkisty, mut voihan sieltä tuurilla +5hv saada tjsp :D ainakin oppis metkuja jos tutkii :) siis kun muistelen, että kone on syntyjään 160hv ja van/truck divisioonassa ne on "kuristettu" 150hv, niin siellon todnäk hiukan potentiaalia vapaana softavirityksen suhteen, luulis ainakin? sitte toki putkisto +vapari +jotain muuta niin pikku kikkaulullahan siinä on kohta 170-180hv helpostikin.

paras alakierros/alavääntömodaus on ehdottomasti ollu läppärungon viilaus ja suutinten nosto, ja amalla vähä lisäsin bensanpainetta... niin olematon juttu mutta hyvin vaikutti siihen miten kone lähtee herään tyhjästä...

1227747 aksb on ollu mulla orkkiksena mutta nykynen on tehty yhden jekkiukkelin avustamana asdu:sta muuttamalla se 6 sylinteriselle sopivaksi ja laittamalla siihen mm. tolle noklle paremmin käyvä sytkäennakkokäyrä.

btw, tänään koittelin hukata sitä laihaa kuoppaa kaasua polkiessa ja kevyessä vedätyksessä, jouduin enemmän ku tuplaamaan Accel enrichment ja power enrichment arvot ennenkuin sain seokset pysyyn niin ettei käy siä laihalla mutta nyt se jo vetää vähä paremmin kun hiacet...

PunisherFIN 24.12.2013 12:38

siis miulla on visiona turbottaa tuo, sillai, että molemmilla puolilla on kohtuu kokoset ahtimet, niin sais heräilemään koneen hiukan alempaa. ekahan se himmeli ois saatava lappuihin 187hv dynolapuissa ja sitten kirraamaan paljonko pata kestää oikeesti. tarkotuksena on tehä tuo surutta konetta avaamatta, koska miulla on pari mottia hyllyssä odottamassa kun jotain porsii, eli härski kustannusviritys ja alunperin mietittiin, että laittaisi megasquirt3 eculla koko paskerin, mutta jos kerran chevyn omastakin saa modattua halvemmalla, niin miksei sitten tekis sillä. kasikoneen suuttimilla, niin saa soppaa enempi, pitää sitten kattoo, että piisaako ne kun sitä alkaa oikeesti ahtamaan, vai pitääkö sätöstää lisäsuuttimet tai joku muu millä kone saa tarpeeks soppaa.
katotaan nyt miten visio toteutuu, koska tuo patrolli vie aikaa niin paljon ja sitten työt sen lopun, eli nähtäväksi jää liikkuuko astro viellä ens kesänä turbotekniikalla vai ei :)

burton 26.12.2013 20:06

onko näissä kierrosrajoitinta?
ku tuntuu et toi oma laite kiertää niin kauan et sekoo ja se rajotin on siinä. ei siin ainakaa ole samanlaista rajoitinta ku euro ja japanin autoissa ku polkasee rajoittimelle.
nimim. alakerta paskana :)

Rytari 27.12.2013 02:20

Lainaus:

Alkuperäinen kirjoittaja burton (Viesti 1083374)
onko näissä kierrosrajoitinta?
ku tuntuu et toi oma laite kiertää niin kauan et sekoo ja se rajotin on siinä. ei siin ainakaa ole samanlaista rajoitinta ku euro ja japanin autoissa ku polkasee rajoittimelle.
nimim. alakerta paskana :)

joo, 92asti ei ainakaan ole rajotinta... ennakon sotkemalla ehkä vois saada "rajoittimen" aikaan ja jos en väärin muista niin kyllä siihen piti joku patchiki olla olemassa.

tare 31.12.2013 12:54

Löytyiskö keneltäkään tuommoista kaapelin pätkää tai tuota litteämpää liitintä IAC:lle, muuttaa 4.3 - 5.7tbi:n iac:n piuhan 454TBI, TPI ja LT1 iac sopivaksi

EDIT: Liitin löydetty!

http://i.ebayimg.com/t/LT1-Camaro-Co...mjw~~60_12.JPG

samppas 31.12.2013 18:27

Lainaus:

Alkuperäinen kirjoittaja burton (Viesti 1083374)
onko näissä kierrosrajoitinta?
ku tuntuu et toi oma laite kiertää niin kauan et sekoo ja se rajotin on siinä. ei siin ainakaa ole samanlaista rajoitinta ku euro ja japanin autoissa ku polkasee rajoittimelle.
nimim. alakerta paskana :)

Sytytysmoduli 048 säätää sytytystä aikaisemmalle korkeilla kierroksilla ja toimii jonkinlaisena rajoittajana. 369 modulissa toimintoa ei ole. Sytytys moduli on siellä jakajassa.

veijon-esso 31.12.2013 19:34

Mikään vakio tbi kone ei kierrä niin paljoa että ehjä kone hajoais edes vapaalla lämä pohjassa, siks ei oo rajotintakaan! :D on ne melkoisia astmapiippuja. Tietty joku vanha kone jossa jo jotain aikasempaa vammaa vois rivahtaakkin.

Ex_inkkari 31.12.2013 19:50

Lainaus:

Alkuperäinen kirjoittaja veijon-esso (Viesti 1085655)
Mikään vakio tbi kone ei kierrä niin paljoa että ehjä kone hajoais edes vapaalla lämä pohjassa, siks ei oo rajotintakaan! :D on ne melkoisia astmapiippuja. Tietty joku vanha kone jossa jo jotain aikasempaa vammaa vois rivahtaakkin.

Taisi olla 4000rpm minkä toi 4.3l kiertää, gm:n bensa versio diisselistä :)


Sivu luotu: 21:40 (GMT +2).